油田生产去瓶颈技术-高效油水分离设备
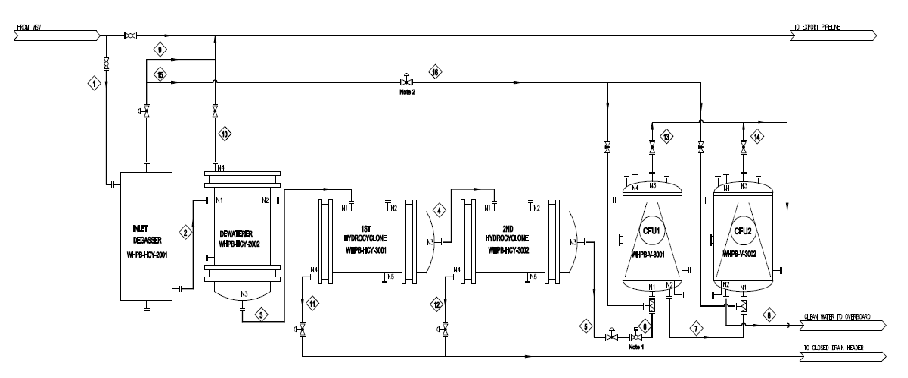
● 中海油湛江分公司文昌作业区 19-1B、19-1C和8-3B井口平台脱水撬块的工艺路线:主要包含气液分离器+脱水装置+两级水力旋流器+两级加气浮选装置。

● 中海油湛江分公司文昌作业区 19-1B、19-1C和8-3B井口平台脱水撬块的工艺路线:主要包含气液分离器+脱水装置+两级水力旋流器+两级可加气浮选装置

● 19-1B、19-1C和8-3B井口平台生产水处理系统调试结果:

8-3B、19-1B、19-1C平台脱水系统在设备进口含水不大于50%的条件下,系统处理合格后的排海生产水含油量均不大于30mg/L,同时生产水脱除率皆不低于55%(生产水脱除率:脱水撬块排海生产水总量除以进入脱水撬块生产水总量)。完全满足甲方设计及合同规定要求。